
由我司提供的NTP网络时间服务器近期已顺利交付衡水枣强县人民医院,经过安装调试后,将为全院计算机网络系统提供标准的北京时间。

枣强县人民医院是一所集医疗、科研、急救、预防、保健和教学于一体的二级综合医院,信息化时代的今天,院方***十分重视该院的信息化建设,投入人力、物力,努力提升全院信息化水平,更好的为全县人民群众提供更便捷,更舒适的医疗服务水平。
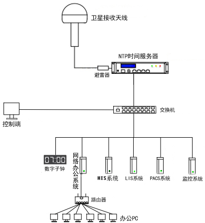
此次为枣强县人民医院提供的NTP网络时间服务器是解决全院内网中所有的计算机办公电脑、HIS系统、LIS系统、上网日志、PACS系统等时间前后不一致问题,专业标准的卫星授时系统的建立有利于医院信息系统的集中管理、查询,对于医护人员对患者的病情诊断、治疗,形成有序的、不可修改的过程具有重要的作用。

此次为枣强县人民医院提供的卫星授时系统是HJ208系列NTP网络时间服务器,该款HJ系列NTP网络时间服务器是非常适合二级医院使用,它具有使用周期长、功能简单、授时精准、运行稳定、价格实惠等优点而得到广大医疗用户的青睐,目前已经在超过60多家医院投入运行,并达到了良好的时间统一运行效果。
该款HJ系列NTP网络时间服务器输出网络授时端口,可同时(每秒)至少为1000台计算机服务器、网络电子时钟、视频监控等提供时间同步服务,授时精度偏差值小于30ms;远远满足了医疗行业对时间同步的需求。

北京泰福特电子科技有限公司为超过60多家各类医疗机构提供了高精度NTP网络授时服务器,在河北地区的案例:廊坊京东中美医院、保定市***中心医院(总院区)、邯郸冀中能源峰峰集团总医院、石家庄第四制药厂等先后提供了GPS时钟系统、网络数字时钟系统、NTP网络授时服务器等产品,高性能、稳定可靠的授时系统产品得到了用户的认可!我公司欢迎各界医疗行业用户来电咨询!
扫一扫咨询微信客服